摘要:城镇生活污泥的资源化利用一直是我国污泥处置的瓶颈问题,通过实地调研和统计数据分析,详细介绍了挪威污水处理概况、污泥生产概况及处理技术路线、污泥土地利用法规管理、污泥土地利用现状,并结合我国在污泥土地利用方面的瓶颈,提出我国应加强在污泥处理处置法规、政策、标准、规范方面的顶层设计,自上而下,衔接好跨部门间的管理职责,因地制宜、科学规划各区域污泥处理处置技术路线;规划、监测国内外关注的污水污泥中潜在有机污染物的含量,提高现行规定中重金属和有机污染物的监测力度,统筹规划,重视污水源头控制,降低污泥中污染物浓度,为最终处理后达标污泥资源化处置方向的科学选择提供依据。
城镇生活污泥是污水处理过程的副产物,当前污泥的处理技术虽然取得一定进展,但面对环境所提出的更高质量的要求,污泥处理产物最终处置方式的安全性选择一直是解决我国污泥出路的根本性问题。污泥处理和处置作为解决污泥问题的两个不同阶段,既不能够混淆,也不能够替代,处置决定处理,处理必须满足处置要求。当前污泥的处置方式主要包括肥料、材料、燃料以及填埋四个大方向。从长远来看,污泥经处理达标后开展土地利用是一种可持续生态发展方向,有利于实现生态系统碳循环和氮磷循环。从国内现状来看,尽管按照一定技术路线处理后的污泥能达到国家、行业相关标准的规定,但处理后的达标污泥土地利用缺乏顶层政策、标准的联合管理,导致达标污泥生产单位难以开展土地利用。为了学习发达国家在污泥土地利用方面的管理经验,对挪威相关管理单位、生产单位进行实地调研,分析了挪威污水处理变化概况、污泥处理技术路线、污泥生产概况、污泥法规管理、污泥土地利用现状等,并结合我国在污泥土地利用方面的瓶颈,提出我国达标污泥土地利用推广方面的建议。
01、挪威的污水处理概况
挪威污水处理厂按大规模污水处理厂(即50及以上人口当量)和小型污水处理设施(即50以下人口当量)两种规模统计。其中,大规模污水厂的处理方式主要分为化学处理、生物处理、生物化学处理、物理处理、直接排放及其他处理六种。而小型污水处理设施主要采用化粪池、泥沙分离器等小型设施。从大型污水处理厂的处理方式和分布(见图1)来看,其主要分布在挪威的中东部、东南部区域,生物化学等处理方式主要分布在挪威东南部,并向北延伸至特伦德拉格,而物理处理和直接排放的污水处理厂在挪威西部占主导地位,并沿海岸向北扩散。

挪威2002年—2018年污水处理厂数量、不同处理方式服务人口当量的变化见图2。其中人口当量是用来描述废水排放量的单位。人口当量定义为BOD5为60g/d的废水中可生物降解的负荷(有机物),并不代表实际人口。

由图2可知,2002年大规模污水处理厂有2974座,2002年—2013年逐年减少,2013年下降至2677座,2014年—2018年数量缓慢增多,2018年增加至2717座,大规模污水处理厂处理了全国87%人口的废水,与此同时小规模污水厂数量和服务人口当量整体呈逐年降低趋势。但从挪威居民数量统计分析来看,其居民数量呈现逐年增长趋势,由2002年的452.4万人增长至2018年的529.6万人,人口增长17%。说明挪威的污水处理厂随着社会和人口发展,由分散性向集约型转变,大型污水处理厂不断兼并小型污水厂,同时部分污水厂根据社会发展需求通过改扩建,提高了污水处理能力。从处理工艺来看,直接排放等不清洁方式逐年减少,化学生物处理方式逐渐增多。从服务人口当量来看,2002年化学处理、生物处理和生物化学处理占总人口当量的68.2%,2018年增长至72.7%,其中生物化学处理逐年增长最快,由2002年的27.9%增长至2018年的39.8%,说明挪威的污水处理方式不断提标升级,由粗放型处理向环保型处理转变。
02、挪威污泥处理路线及污泥生产概况
2.1污泥处理技术路线
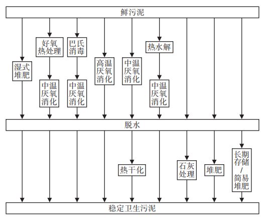
鉴于污水处理厂产生的污泥中含有大量易降解的有机物、养分、微污染物、病原体等,根据稳定化、无害化的需要,挪威政府对污泥处理路线进行了整体评估,认证了9种污泥的无害化、稳定化处理技术路线(见图3),其产品可用于土地利用。

技术路线主要包括:
①湿式堆肥(在容器中进行高温好氧堆肥)。堆肥是在有氧条件下分解有机物的生物过程。湿式堆肥温度高于55℃,处理效果取决于停留时间。在堆肥处理过程中部分有机污染物不断降解,最终达到无害化、稳定化处理效果。
②好氧热处理+中温厌氧消化。该过程是经热处理后的污泥在无氧条件下进行厌氧消化的生物过程。随着污泥在厌氧反应罐的停留,部分有机污染物不断降解,最终达到无害化、稳定化处理效果。
③巴氏消毒+中温厌氧消化。巴氏杀菌通常是指在70℃下处理至少30min的过程。中温厌氧消化是在35~40℃的无氧条件下进行的生物处理过程。随着污泥在厌氧反应罐的停留,部分有机污染物不断降解,从而达到无害化、稳定化处理效果。
④高温厌氧消化。该过程是在温度高于55℃的无氧条件下进行的生物处理过程。污泥停留在厌氧反应罐中,部分有机污染物不断降解,从而达到无害化、稳定化处理效果。
⑤中温厌氧消化+热干化。污泥首先在35~40℃的无氧条件下进行生物处理,然后消化产物再进行干化。
⑥热水解+中温厌氧消化。在热水解过程中,温度升高到130℃以上。热水解之后的污泥,在消化反应器中可生化性能增强,处理效果取决于污泥在热水解和厌氧反应罐中的停留时间。
⑦石灰处理。脱水污泥通过生石灰处理后,pH增加到11~12,温度增加到55℃以上,生物活性丧失。
⑧堆肥。将脱水污泥与园林废弃物等有机物进行混合堆肥,强化有机物的降解,从而达到无害化、稳定化处理效果。
⑨长期存储/简易堆肥。脱水污泥的存储可长达3年,在存储过程中,由于堆垛未经翻动,其内部会形成生物活性很低的厌氧区,温度通常在30℃以内。经过长期储存,有机物缓慢降解,最终达到无害化、稳定化处理效果。
2.2污泥生产现状
从2001年—2018年的统计数据分析来看,挪威全国的污泥产量年均110884t(干基)。从年度变化情况来看,2001年—2013年污泥产量基本呈不断增加趋势,2013年达到近年最高值,年产污泥(干基)131127t。2014年—2018年污泥量呈不断降低趋势,2018年污泥量(干基)达到111736t。通常情况来看,随着居民数的增多,污水量增大,污泥产量也会增加。但根据上述分析,2013年全国大规模污水处理厂数量最低,说明全国污水处理设施升级改造达到一定水平,同时2014年后根据社会需要新建一些大规模污水处理厂。分析发现,在2013年后随着污泥处理工艺的调整,如厌氧消化设施增多,提高了有机物的降解量,回收了沼气,污泥干基量减少,使得污泥的产量变化趋势并未随居民数量的增加而显著提升。
从污泥的重金属水平来看,1993年—2018年(1994年除外)污泥中的Cd、Cu、Hg、Pb含量呈现不断降低变化趋势,且变化显著。其中,与1993年相比,2018年污泥中的Hg、Pb、Cu、Cd含量分别降低78.6%、52.4%、50.5%和50%。Cr、Ni含量呈现震荡走势,变化范围较小,而Zn含量则一直相对稳定。调研发现,挪威污水的源头控制是污泥中重金属含量降低的主要原因。为了保障污泥处理产物能达到并优于国家相应的土地利用标准,污泥生产单位通过对污水处理厂的源头治理,严格监管进水口污水中的污染物负荷。同时挪威污水处理厂作为事业单位,具有一定的政府管理职能,有权拒绝任何可能影响厂内污水处理能力的污水并入管网,以确保最终污泥中污染物浓度保持在较低水平。
03、挪威污泥土地利用应用管理
3.1污泥土地利用法律现状
挪威在2003年发布的第951号法规《关于有机来源的肥料产品》,明确了污泥土地利用和污泥制肥的相关要求和管理措施。该法案以四部国家法律文件为基础,其中包括农业和食品部的《食品法》和《土地法》,气候与环境部的《污染控制法》和卫生与护理部的《市政卫生服务法》。《食品法》规定了有关污泥中有害物质含量的要求,如果将污泥用作食物链中的肥料和原材料,则由农业和食品部管理,并限定了污泥中的7种重金属的最高含量,用来降低植物健康和公共卫生等不同方面的风险。
3.1.1污泥的重金属要求
根据法律中规定的污泥不同用途,限定污泥重金属含量四个级别,具体见表1。
mg·kg-1干基
0级污泥可用于农业用地、公园、绿地等区域,施用量不得超过植物对养分的需求量。
Ⅰ级污泥可用于农业用地、私人花园和公园,10年内每英亩(1英亩≈0.4hm2,下同)土地污泥用量不超过4t干基/a。该产品还可在不种植粮食或饲料作物的地区使用,产品施用平铺厚度最大5cm,并在现场混入土壤中。
Ⅱ级污泥可用于农业用地、私人花园和公园,10年内每英亩土地污泥用量不超过2t干基/a。该产品还可在不种植粮食或饲料作物的绿地和类似地区使用,产品施用平铺厚度最大5cm,并在现场混入土壤中。
Ⅲ级污泥可用于不种植粮食或饲料作物的绿地区域。该产品在使用时,10年内平铺最大厚度为5cm,并在使用地点混入土壤中。当用作垃圾掩埋层时,最大覆盖层不得超过15cm。
在使用质量等级为Ⅰ和Ⅱ的产品过程中,土壤的重金属含量不得超过表2中的限值。

3.1.2其他要求
除了重金属要求外,法律还明确了污泥原料及其有机污染物、发芽种子、异物、卫生和稳定化等方面的要求,用来保障污泥产品的安全土地利用。
①对污泥原料的要求:质量级别为0、Ⅰ和Ⅱ级的污泥产品中包含的原材料不得超过Ⅱ级污泥中的重金属限值。质量级别为Ⅲ级的污泥中包含的原材料不得超过Ⅲ级污泥中的重金属限值。
②对污泥有机污染物的要求:根据法规生产或销售产品的任何人都必须谨慎行事,并采取合理措施,以限制和防止产品中所含农药、抗生素、化学治疗剂或其他对环境不利的污染物含量,避免施用过程所导致的健康或环境危害。
③对污泥中所含发芽种子的要求:产品不得包含发芽的燕麦种子。
④对污泥中塑料、玻璃等异物的要求:粒度>4mm的塑料、玻璃或金属碎片的总含量不得超过干物质总质量的0.5%。
⑤对土壤混合物的要求:适于地上植物生长,不能产生植物生长抑制作用。土壤混合物最多掺混30%的污泥体积(混合前)。严禁从被重金属或其他环境毒素污染的垃圾填埋场、工业区或类似区域中获取混合用土壤。
⑥卫生要求:污泥施用过程不应将疾病传播给人类、动物或植物。不得含有沙门氏菌或传染性寄生虫卵,并且耐热大肠菌(TKB)的含量必须在2500个/g干物质(TS)以下。
⑦稳定化要求:产品必须经过稳定处理,以使其在存储和使用过程中不会引起异味或其他环境问题。
3.1.3使用管理要求
在污泥产品施用时间上,要求在每年2月15日—11月1日期间开展,禁止在积雪或冰冻的地面上施用。污泥必须在施用后的18h内立即混合到土壤中。污泥不能直接用于种植蔬菜、浆果、水果以及牧场的土壤,以上植物须在施用污泥产品3年后才可种植。在私人花园、公园、运动场和相关人体易接触区域中,污泥只能用作土壤混合物的一部分,所占比例不得超过30%(体积分数)。
此外,使用污泥时,相关单位必须在首次交付前两个星期内向市政当局申报备案,由市政当局联合相关单位评估使用过程中可能对农业、安全、健康和卫生状况造成的所有影响。申报备案应包含施肥分布区域、数量等信息,以及接收的农场、用途编号、名称、地址之外的相关土壤分析信息。
3.1.4污泥肥料的生产和使用要求
法案中规定了污泥肥料的相关要求,专为营养物质浓度较高的污泥产品(丸状/颗粒状和其他形式)而设计,其生产过程须获得挪威食品安全局的生产许可,申报信息需要包括原材料的来源、处理程序、营养物质、pH、石灰值、电导率、粒度分布(质地)、干物质含量、有机物、碳/氮比、重金属含量、有机污染物和农药、卫生品质、稳定性、发芽杂草种子、塑料、玻璃和其他杂物等相关指标信息。
所生产的污泥肥料产品需满足以下条件:
①肥料产品中污泥成分最多每英亩包含100kg干基/a;
②产品具有有效的氮、磷和钾含量,可以平衡并适应植物的年度农业生产需求;
③产品为固体形式,适合均匀施用;
④在卫生化处理期间,至少经过55℃高温下的无害化、稳定化处理。
同时,法律也明确了污泥肥料的流通管理要求,出售有特殊使用条件的污泥肥料时的跟踪职责,生产或销售污泥肥料的公司必须记录其原材料或产品的收货方以及与之交易的公司,记录存档期限至少10年。日志应包含以下信息:
①供应商名称和地址,交货日期和收到的干物质数量;
②收货人的名称和地址,交货日期和以干物质表示的出售数量;
③收到产品的公司,产品的商品名称,收到的干物质数量和收到日期;
④产品使用区域的地图草图;
⑤每次的使用量和时间。
3.2挪威污泥土地利用概况
从统计结果来看,污泥最终处置方式主要分为土地利用、填埋/覆盖土、燃料、其他/未知4类。其中,土地利用是污泥主要的资源化利用形式,农业利用是土地利用的主要方向。从变化趋势(见图4)来看,2001年—2007年土地利用比例不断提升,2007年—2018年污泥处理产物土地利用率维持在76.6%~85.8%。从近10年土地利用率来看,挪威全国土地利用率平均占81.8%,其中,农业利用占土地利用的71.5%、绿地利用占11.2%、制肥占17.3%。

从挪威近年全国的污泥重金属水平及2018年的污泥重金属统计数据(见表3)来看,7项重金属指标均满足法规要求的污泥产品质量等级Ⅱ标准,且部分指标远低于标准限值要求。由此可以看出,挪威全国的污泥重金属含量普遍较低且符合农业利用、绿地利用法律要求,是该国污泥土地利用为资源化主线的重要原因。
mg·kg-1干基

04、挪威污泥土地利用对我国的启示
4.1政策法律标准有待升级
挪威通过设立国家法律规范污泥土地利用行为,明确了污泥土地利用过程中的质量要求、管理权限,同时也明确提出污泥产品和污泥制肥料的产品要求、使用要求、政府监管和资料备案要求等具体内容,执行过程不仅具有强制性优势,且有据可依。同时,该法律由农业、食品、环保、卫生等行业主管部门联合编制,得到不同应用端管理部门的认同,并接受监管。因此,在达标污泥的生产单位和客户使用端方面,该法律为污泥产品的土地资源化利用提供了安全有效的政策保障依据。
从国内现状来看,通过分析国家法律法规、指南导则、行业标准等污泥相关文件,《中华人民共和国固体废物污染环境防治法》《中华人民共和国水污染防治法》《城镇排水与污水处理条例》均规定了污泥处置的监管职责和处罚措施,明确了生产单位对处理后污泥的去向具有追踪的职责,并没有对达标的污泥产品去向出台明确的免责标准和具体的资源化利用管理要求。《中华人民共和国土壤污染防治法》明确了不得向农用地排放污染物超标的污泥,但没有明确达标污泥产品使用限制标准。《土壤污染防治行动计划》明确鼓励将处理达标后的污泥用于园林绿化,但缺乏详细的实施指导细则。《水污染防治行动计划》明确污水处理设施产生的污泥应进行稳定化、无害化和资源化处理处置,禁止处理处置不达标的污泥进入耕地,未明确说明达标界定标准和达标污泥产品应用范围。另外国家住房和城乡建设部在2009年后颁布了一系列关于城镇污水处理厂污泥园林、林地、土地改良等泥质推荐性标准,支持鼓励污泥资源化利用,但缺乏应用的强制性和跨行业的适用性。同时近年来行业主管部门也出台了《城镇污水处理厂污泥处理处置技术指南(试行)》等指导性政策文件,但缺乏技术应用落地的行政管理支撑。2020年国家再次修订了《中华人民共和国固体废物污染环境防治法》,再结合《固体废弃物鉴别标准通则》(GB34330—2017),明确了城镇生活污泥无论是否经过处理均须按照一般固体废弃物进行管理,并提高了污泥贮存、处置、利用过程的环保管理要求,但尚未对污泥处置及资源化利用提供明确实施的指导细则。
综上,我国的污泥相关法规、政策、标准等尚处于发展时期,缺乏保障污泥产品安全利用的联合性、指导性、强制性法规文件,加之各级政府部门对当前有关污泥利用政策的理解、认识不一,污泥生产单位和客户使用端在实际工作中缺乏有效保护,导致当前污泥虽然经过处理能达到相关利用标准,但难以按标准、指南开展相关工作。因此,我国需统筹协调各部门的管理职责,集成污泥产品资源化利用的法规、政策,自上而下,规范、指导、促进污泥资源化利用进程。
4.2科学规划污泥处理处置技术路线
挪威从国家行业管理层面认证了9种无害化、稳定化的污泥处理技术路线,污泥处理后达到法规相应等级要求均可开展土地利用。同时,根据实地调研,从挪威客户使用端和接纳地政府审批的角度来看,污泥处理产物的质量等级越好,越容易获得使用者和当地政府的信任,污泥土地利用道路也更顺畅。从另一方面来看,选择的无害化、稳定化污泥处理技术路线越先进,处理效果越好,产物越能得到认可。因此,挪威的污泥生产单位为了保障最终污泥产物的合法、高效利用,会积极主动地通过源头防控进水水质、升级污泥处理设施等措施,严控污泥产物质量。并且挪威的污泥生产单位属于国家事业单位,有权对上游排放单位进行监测管理,通过对超排单位污水纳管的直接限制举措,对最终污泥质量的管控起到积极作用。例如,从技术路线选择上来看,当地认为污泥经热水解和厌氧消化后达到的无害化、稳定化处理效果较好,其污泥产品在当地的接纳程度更高。
从国内来看,由于缺乏污泥处置方式的顶层设计,并且“重水轻泥”思想严重,污水厂的规划和设计通常更重视如何处理污泥,轻视对污泥处理产物最终处置方式的可行性分析以及明确的污泥产物资源化利用方式的规划。污水处理厂正式运营后大多只能自下而上,探索原定技术路线的可行性,但鉴于当前严峻的环保形势,加之行政管理部门的政策解读程度不一,客户端污泥产品利用环保风险性高,导致在技术路线实施过程中障碍壁垒多。我国应统筹规划,建立、优化自上而下的管理体系,为各区域污泥处理处置技术路线的规划实施建立管理保障体系。从顶层设计上,解决污泥生产过程中处理与处置的关系,即“处置决定处理,处理必须满足处置的要求”,由政府相关管理部门主导,编制本行政区域内的污泥处置规划,用于指导污水处理厂污泥处理工艺的选择。
4.3健全污泥中有机污染物监测管理制度
考虑到目前对有机污染物认知和检测的局限性,挪威法规中并没有明确有机污染物限制的具体名称和浓度,仅在法律中明确了对其管理态度,要求根据法规制造或销售产品的任何人必须谨慎并采取合理措施以限制和防止污泥在使用过程中可能对人体健康或环境造成的危害。为了填补法律对有机污染物规定的空白,同时认识、管理污泥土地利用的环境风险,挪威政府联合环保、水务、食品、水协等管理单位建立联合调查机制,自1996年每五年针对全国大规模污水厂进行一次有机污染物调查摸底,涉及多环芳烃(PAHs)、溴化阻燃剂(BFR)、邻苯二甲酸酯(如DEHP和DBP)、壬基酚/壬基酚乙氧基化物及其他烷基酚、表面活性剂(LAS)、全氟和多氟烷基物质(PFAS)、多氯联苯(PCB)、硅氧烷、甲苯、砷、银、双酚、有机磷阻燃剂、氯化石蜡、有机锡化合物(如TBT、TFT、DBT、DOT)、三氯乙烯和氯代有机化合物、药物残留等几十项指标。这些数据的积累和分析都将为法律的修订、各管理部门的认识、土地利用方式的指导实践提供宝贵的数据支撑。同时,数据的公开也使污泥生产单位和客户使用端提高了积极性和信心。
从我国现状来看,国家行业层面并未对各地区污泥建立全面、持久、周期性的有机污染物监测及调查机制,缺乏国内有机物污染种类、浓度的变化及现状分析,污泥土地利用风险管控难以得到有效确认,导致污泥土地利用路线得不到跨行业主管部门的认同,客户使用端也存在疑虑,不利于国内污泥土地利用强制性政策标准的落地实施。我国应有意识地规划、监测国内外关注的污水污泥中潜在有机污染物的含量,提高现行规定中重金属和有机污染物的监测力度,重视污水源头控制,降低最终污泥中的污染物浓度,为处理后达标污泥科学选择资源化处置方向奠定基础。
05、结语
①挪威污水处理厂的规划由分散性不断向集约型转变,处理方式由粗放型处理向环保型处理转变。直接排放等不清洁处理方式逐年减少,处理方式向生物化学处理的高级方式转变。
②挪威政府评估认证了9条污泥处理技术路线,以保障国内污泥的无害化、稳定化处理。2001年—2018年全国污泥产量年平均110884t(干基),从年度变化情况来看,2001年—2013年基本呈不断增多趋势,2014年—2018年则呈不断降低趋势。从污泥的质量来看,Cd、Cu、Hg、Pb浓度逐年降低,Cr、Ni浓度呈震荡走势,变化范围较小,Zn含量相对稳定。
③挪威通过联合食品、环保、农业等多部门设立国家法规,规范污泥土地利用,执行过程具有强制性优势,为污泥的生产单位和客户使用端提供了法律依据。通过良好的源头控制,全国7项重金属指标均满足法规中质量等级Ⅱ标准。从近10年来看,污泥土地利用率平均为81.8%,其中,农业利用占土地利用的71.5%、绿地利用占11.2%、制肥占17.3%。
④我国应加强在污泥处理处置法律法规、政策、标准、规范方面的顶层设计,自上而下,衔接好跨部门间的管理职责,因地制宜、科学规划各地区污泥处理处置技术路线。有意识地规划、监测国内外关注的污水污泥中潜在有机污染物的含量,提高现行规定中重金属和有机污染物的监测力度,统筹规划,重视污水源头控制,降低最终污泥的污染物浓度,为处理后达标污泥科学选择资源化处置方向奠定基础。












